ICP
Central Air Conditioner

Model #N4H324AKE100 Official ICP split-system air conditioner

Here are the diagrams and repair parts for ICP N4H324AKE100 split-system air conditioner, as well as links to manuals and error code tables, if available.

There are a couple of ways to find the part or diagram you need:

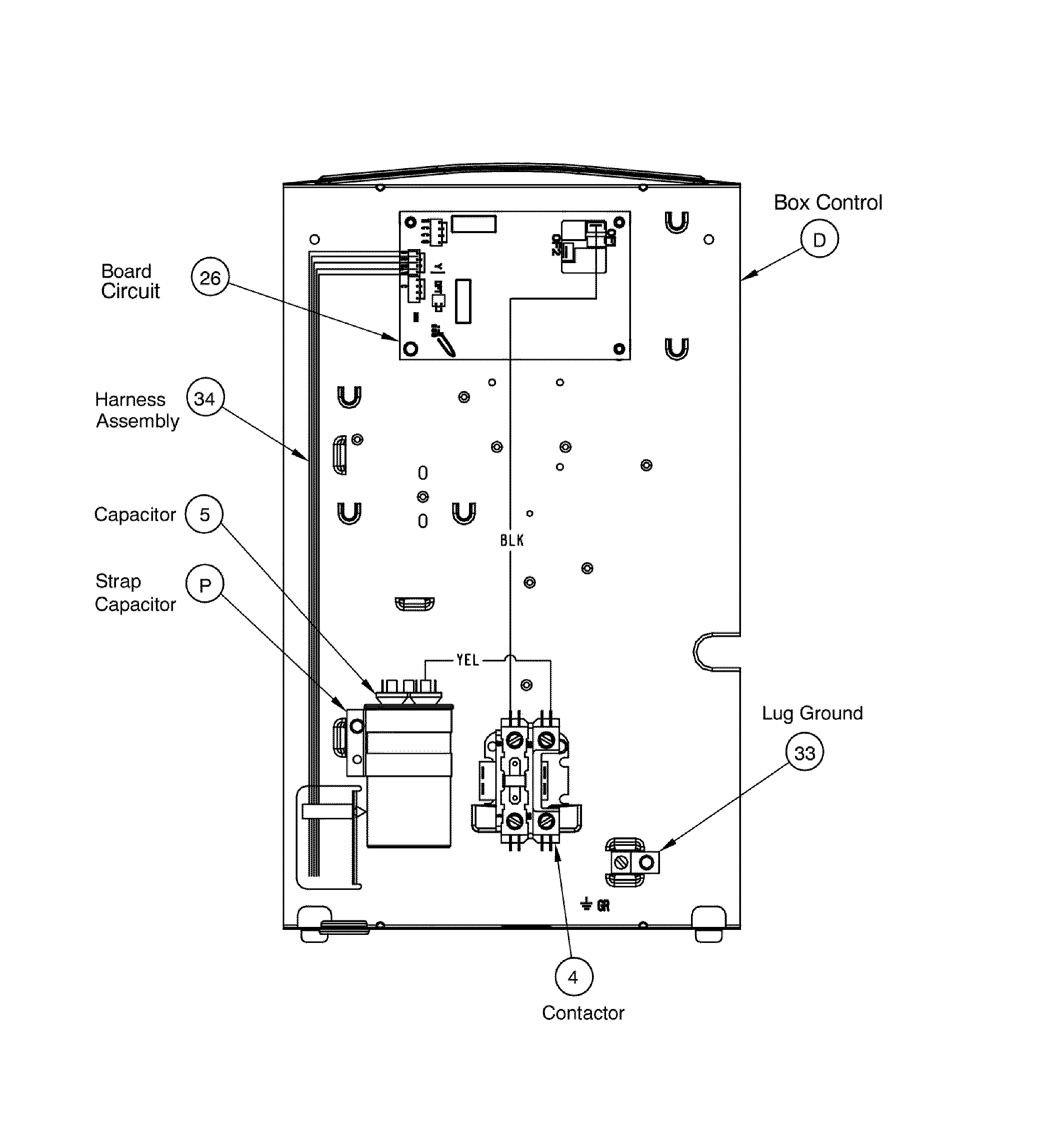
  • Click a diagram to see the parts shown on that diagram.
  • In the search box below, enter all or part of the part number or the part’s name.

Not all parts are shown on the diagrams—those parts are labeled NI, for “not illustrated”.

We encourage you to save the model to your profile, so it’s easy to access parts and manuals for your appliance whenever you log in.

For DIY troubleshooting advice and repair guides, visit our repair help section.

Owner’s manual

Showing 10 of 50 parts

Central Air Conditioner Contactor#4

Pcb assy Diagram

In Stock
$57.79 | 
8% OFF 
Phone Price: $62.79
Central Air Conditioner Condenser Electronic Control Board

See All Related Diagrams

Control box

Part #1173643
Replaced by #1184617
?
Manufacturer substitution
This part replaces 1173643. Substitute parts can look different from the original.
In Stock
$80.21
Clamp#P

Pcb assy Diagram

Clamp

Part #1172734
This item is not returnable
In Stock
$2.37
Capillary#16

Compressor assy Diagram

Capillary

Part #1174096
In Stock
$19.94
Kit#NI

Cabinet assy Diagram

Kit

Part #1174192
In Stock
$18.66
Paint Gray#NI

Cabinet assy Diagram

Paint gray

Part #1178322
In Stock
$19.66
Grommet#10

Compressor assy Diagram

Grommet

Part #1171270
This item is not returnable
In Stock
$2.16
Support#N

Compressor assy Diagram

Support

Part #1174068
In Stock
$8.51
Central Air Conditioner Service Valve Cap Kit#NI

Cabinet assy Diagram

In Stock
$42.58
Ser Panel#F

Cabinet assy Diagram

Ser panel

Part #1178528
In Stock
$29.89

Articles and videos common to all central air conditioners

October 24, 2022

Easy DIY appliance repairs that anyone can do

Lyle Weischwill

Get advice on simple DIY fixes for appliances that you can safely do on your own.

August 5, 2022

Introducing new technical repair content that we’re developing for the Sears Technical Institute

Lyle Weischwill

Learn about Sears Technical Institute and the advanced technical content being developed for aspiring appliance techs.

June 29, 2022

Top questions about Sears and Sears PartsDirect

Lyle Weischwill

Get answers to frequently asked questions about Sears and Sears PartsDirect.