Electrolux
Wine & Beverage Cooler

Model #E24WC48EBS0 Official Electrolux wine cooler

Here are the diagrams and repair parts for Electrolux E24WC48EBS0 wine cooler, as well as links to manuals and error code tables, if available.

There are a couple of ways to find the part or diagram you need:

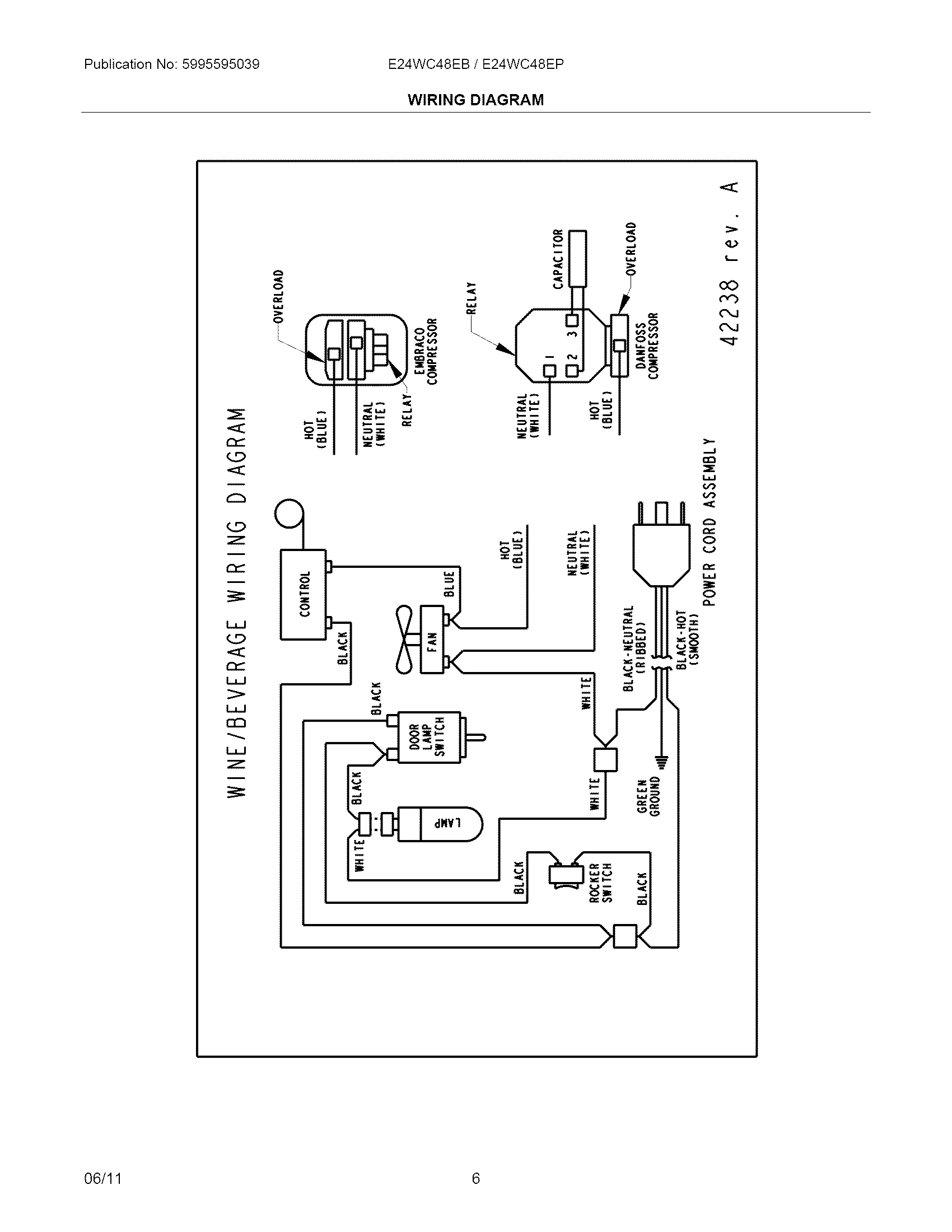
  • Click a diagram to see the parts shown on that diagram.
  • In the search box below, enter all or part of the part number or the part’s name.

Not all parts are shown on the diagrams—those parts are labeled NI, for “not illustrated”.

We encourage you to save the model to your profile, so it’s easy to access parts and manuals for your appliance whenever you log in.

For DIY troubleshooting advice and repair guides, visit our repair help section.

Owner’s manual

Showing 10 of 43 parts

Wine Cooler Temperature Control Thermostat#28

System Diagram

Back Order
$343.89 | 
$10.00 OFF 
Phone Price: $353.89
Relay#NI

System Diagram

Relay

Part #5304446681
In Stock
$149.02
Bracket#36

Cabinet Diagram

Bracket

Part #5304446614
In Stock
$62.86
Receptacle#NI

Cabinet Diagram

Receptacle

Part #5304461819

The manufacturer no longer makes this part, and there's no substitute part

Tube#37

System Diagram

Tube

Part #5304446615

The manufacturer no longer makes this part, and there's no substitute part

Door#1

Cabinet Diagram

Door

Part #5304446584

The manufacturer no longer makes this part, and there's no substitute part

Overload Protector#NI

System Diagram

Overload protector

Part #5304446600

The manufacturer no longer makes this part, and there's no substitute part

Door#1

Cabinet Diagram

Door

Part #5304446583

The manufacturer no longer makes this part, and there's no substitute part

Pan#18

System Diagram

Pan

Part #5304446602

The manufacturer no longer makes this part, and there's no substitute part

Motor#14

System Diagram

Motor

Part #5304446597

The manufacturer no longer makes this part, and there's no substitute part