Frigidaire
Window Air Conditioner

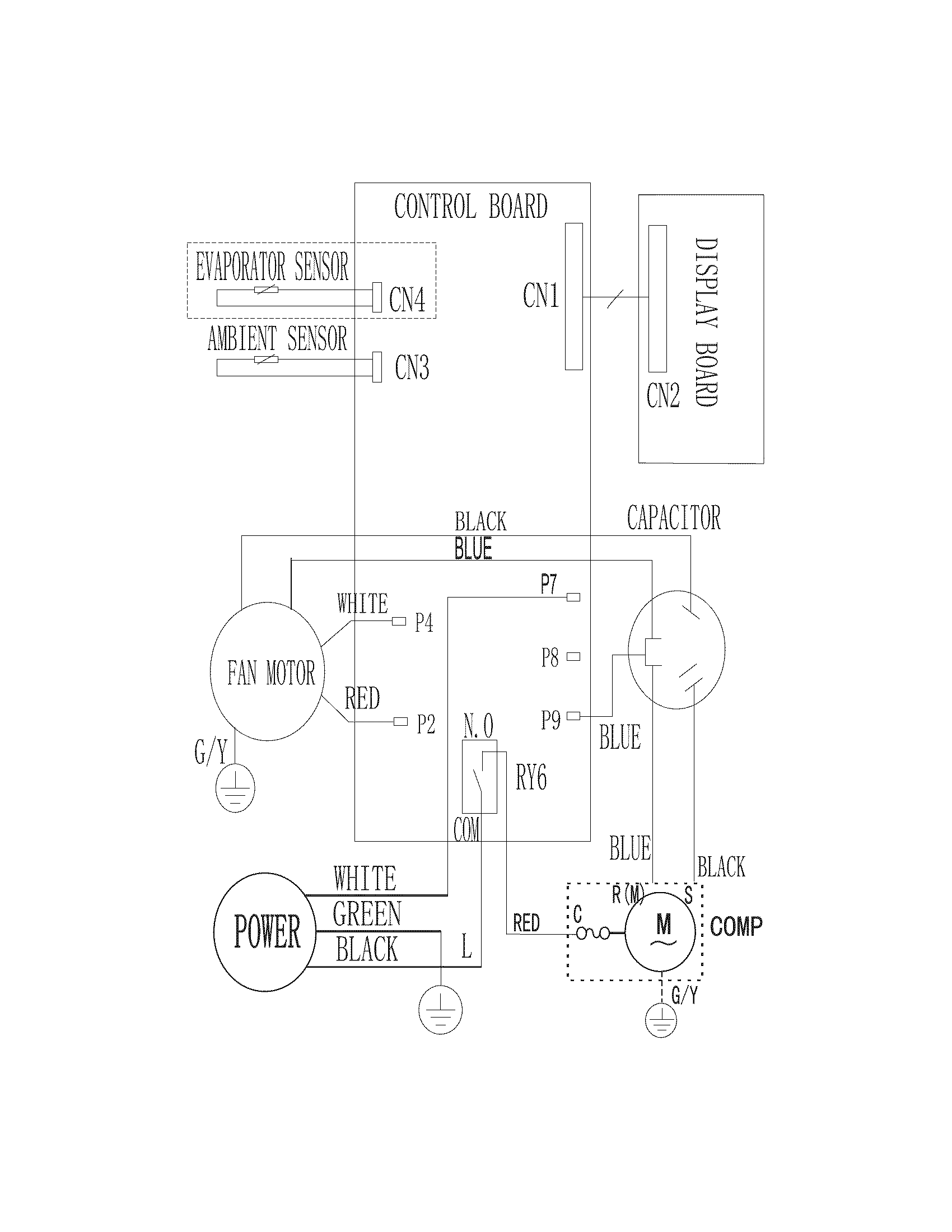
Model #FRA053XT726 Official Frigidaire room air conditioner

Here are the diagrams and repair parts for Frigidaire FRA053XT726 room air conditioner, as well as links to manuals and error code tables, if available.

There are a couple of ways to find the part or diagram you need:

  • Click a diagram to see the parts shown on that diagram.
  • In the search box below, enter all or part of the part number or the part’s name.

Not all parts are shown on the diagrams—those parts are labeled NI, for “not illustrated”.

We encourage you to save the model to your profile, so it’s easy to access parts and manuals for your appliance whenever you log in.

For DIY troubleshooting advice and repair guides, visit our repair help section.

Showing 9 of 9 parts

Room Air Conditioner Air Filter (replaces 5304472188)#3

Recommended spare parts Diagram

Room air conditioner air filter

Part #5304472188
Replaced by #5304525534
?
Manufacturer substitution
This part replaces 5304472188. Substitute parts can look different from the original.
BEST SELLER
In Stock
$9.48 | 
10% OFF 
Phone Price: $10.48
Room Air Conditioner Control Knob#10

Recommended spare parts Diagram

Room air conditioner control knob

Part #5304472194
This item is not returnable
In Stock
$28.35 | 
15% OFF 
Phone Price: $33.35
Front Assembly#1

Recommended spare parts Diagram

Front assembly

Part #5304476901

The manufacturer no longer makes this part, and there's no substitute part

Room Air Conditioner Accordion Filler Assembly#5

Recommended spare parts Diagram

Room air conditioner accordion filler assembly

Part #5304472189

The manufacturer no longer makes this part, and there's no substitute part

Kit Screw#7

Recommended spare parts Diagram

Kit screw

Part #5304476902

The manufacturer no longer makes this part, and there's no substitute part

Room Air Conditioner Installation Kit#8

Recommended spare parts Diagram

Room air conditioner installation kit

Part #5304472192

The manufacturer no longer makes this part, and there's no substitute part

Room Air Conditioner Accordion Rail#6

Recommended spare parts Diagram

Room air conditioner accordion rail

Part #5304483564

The manufacturer no longer makes this part, and there's no substitute part

Room Air Conditioner Window Rail Seal#9

Recommended spare parts Diagram

Room air conditioner window rail seal

Part #5304472193

The manufacturer no longer makes this part, and there's no substitute part

Power Cord#11

Recommended spare parts Diagram

Power cord

Part #5304487579

The manufacturer no longer makes this part, and there's no substitute part

Symptoms for window air conditioners

Choose a symptom to see related window air conditioner repairs.

Main causes: bad compressor, lack of refrigerant, bad compressor start relay, electronic control board failure
Main causes: turning the air conditioner off and the back on too quickly, dirty or restricted condenser coil, compressor failure
Main causes: clogged condensate drain, air conditioner not leveled properly, leaky window air seals
Main causes: lack of electrical power, bad electronic control board, wiring failure, bad temperature sensor
Main causes: clogged drain hole, air conditioner not leveled properly
Main causes: dirty air filter, air conditioner is too small for the room, temperature set too cold, control failure

Repair guides for window air conditioners

These step-by-step repair guides will help you safely fix what’s broken on your window air conditioner.

How to replace a window air conditioner ambient thermistor

If your window air conditioner isn’t cooling properly, it might need a new ambient thermistor. You can replace it yourself following these instructions.

Repair difficulty
Time required
 45 minutes or less
How to replace a window air conditioner condenser fan

If the condenser fan blade is broken or the condenser fan motor won’t run, you can replace the broken parts yourself by following these instructions.

Repair difficulty
Time required
 90 minutes or less
How to replace a window air conditioner electronic control board

The electronic control board is the brain of your window air conditioner. Here’s how to replace it.

Repair difficulty
Time required
 45 minutes or less

Articles and videos common to all room air conditioners

Use the advice and tips in these articles and videos to get the most out of your window air conditioner.

August 11, 2022

Tapping into a new feature in the Search Bar on Sears PartsDirect

Lyle Weischwill

Learn about a new feature added to the Search Bar on Sears PartsDirect

December 28, 2021

How to tell if a fuse is blown

Lyle Weischwill

Learn how to tell whether a fuse is blown

September 26, 2019

Keeping your smart appliances secure from hackers

Lyle Weischwill

Find out how to protect your smart appliances from malevolent invasions by hackers.